服务热线
13350355997
废机油提炼工艺技术转让
我公司对外转让用废机油、废润滑油提炼基础油全套工艺技术,凯潜公司致力于废机油提炼蒸馏专业研究,工艺技术成熟,投资建厂可大可小。
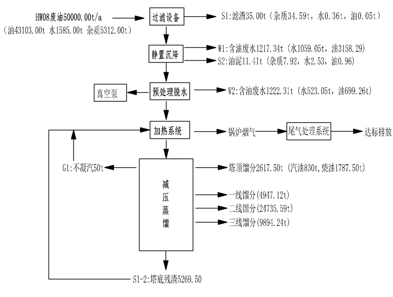
废机油蒸馏工艺流程:废机油,废润滑油→预处理→真空脱水→高真空减压蒸馏→基础油→溶剂精制→溶剂回收再次利用→成品基础油。
废油提炼蒸馏设备装置广泛应用4S店回收的废机油提炼,工业废润滑油,废液压油、废柴油提炼、废汽油、轮胎油提炼、毛油提炼,只要是废油都可精馏提炼等,废油提炼蒸馏设备装置采用减压分子蒸馏工艺技术,可将所有的废旧润滑油提炼还原为汽油、柴油、基础油,凯潜的废油提炼蒸馏设备装置具有成本低,回收率高于85%,环节能。是废油净化企业的可选装置及工艺,具有钜大的经济效益和社会效益。
废油提炼设备减压薄膜闪蒸技术优点:
①薄膜闪蒸提炼基础油的效率高,工艺流程简单,净化周期短;
②采用薄膜蒸发工艺,提高蒸发效率,降低能耗;
③整个系统在高真空状态下运行,降低了高温裂解、聚合、设备堵塞等问题发生;
④废矿物油不经酸洗、碱中和、水洗等工序,生产过程中不产生酸渣、废水,降低了二次污染,能达到很好的环保效果;
⑤提炼后产生的残渣角油和轻质燃料油可当做燃料进行销售,资源得到充分利用。
废油提炼基础油后续溶剂萃取工艺亦称液-液分离,是在液体混合物中加入与其不完,全相溶的液体为溶剂,形成二相,利用原液体中的某些成分在两液相之间不同的分配关系将有效成分分离开。这是一个液-液之间的传质过程。液-液萃取具有处理能力大、分离效果好、回收率高、可连续操作以及易于自动控制等特点。在石油化工、湿法冶金、**能工业、生化、食品和医药工业等领域得到广泛的应用。


地址:重庆市沙坪坝区覃家岗镇新桥村石梯沟社幸福小区
销售部:023-65217597
技术部:(86)13350355997
023-65217916
售后部:023-65217916
传 真:023-65217916
QQ: 2904490491
邮箱: KQGY668@163.com