服务热线
13350355997
当前位置: 滤油机 > 优米app官方下载安装手机版 > 滤油机安装
作者: 凯潜滤油机 发布时间:2019-11-15 11:17 点击量: 来源://www.yijiagousm.com
ZL-JS系列绝缘油双级真空滤油机
使用说明书
前言
本说明书主要用于帮助用户能够正确使用本公司的设备,保证设备处于最佳运行状态,过滤出优质的油品,并延长设备使用寿命,基于科学的态度,请用户使用滤油机设备前,认真阅读《使用说明书》。
同时,为了保证操作人员的生命安全,凡是设备标有:小心、危险符号均需使用者查阅说明书,弄清潜在的危险。
一.企业简介
yo米直播赛事,位于重庆市沙坪坝区,是一家专业集研发、设计、生产、销售滤油机设备、出口滤油机设备为一体的高新科技企业。
公司拥有一批专业油净化处理专家和资深的研发设计高级工程师团队,荣获GB/T19001-2015/ISO9001质量体系认证,应用现代化科技,严格按照机械工业部JB/T5285--2008标准和电力工业部DL-T521-93标准自主研发。成功研制出品质卓越、性能可靠、工艺一流的十多个系列、上百种规格型号的滤油机设备,畅销全球,电力、核电、风电、水电、石油、石化、化工、煤化工、航空、铁路、地铁、军工、铝业、船舶、水泥、制药、纸业、汽车制造、国家重点电网、500KV-1000KV换流站真空滤油机、电业局35KV-220KV变电所等领域。实实在在帮助企业客户解决油污染难题,为广大用户节能降耗起到重要的作用。
yo米直播赛事将秉承“科技创新无止境’,精益求精造名牌,精工制作,质量保证,凯潜工业的经营理念;以人才和技术为基础,创造最佳产品和服务,不断优化管理体系和方法,脚踏实地,敬业投入,用心服务,以专业人才技能构筑企业基石,以科技推动企业发展,为广大新老客户提供更先进的产品更优质的服务,不懈努力!我们殷切期盼与新老朋友客户紧密合作,共谋发展。

二.用途概术
真空滤油机广泛用于变压器绝缘油、润滑油、汽轮机透平油、液压油、抗磨液压油、航空液压油、基础油等;主要去除油中水分、杂质、游离碳、气体、金属杂质、酸值、胶质等;达到用油更清洁、提高变压器用绝缘油油耐压值,延长油品使用周期从而达到节能降耗节约用油成本。也可作为独立真空源对变压器设备进行真空干燥注油功能。
三.滤油机特点
1.应用国内外同类设备先进技术多项创新设计,在油处理工艺与设备性能上处于领先水平,具有工作真空度高、净油速度快、精度高等特点,具科技与效益同时兼得。
2.控制系统:优化设计的控制联锁保护装置,超压报警停机保护系统、自动过载保护系统、自动恒温系统,欧姆龙红外线自动消泡系统,自动防喷油保护等多项先进技术,保障了设备全自动化安全运行。
高效真空系统:高效的脱气、脱水系统,采用了先进的螺旋雾化装置,三维立体分离塔,闪急蒸发技术,油液在蒸发罐内形成抛物线状运作能快速脱出油中水分和有害气体。(气液分离),利用真空进油,装置了管状旋转喷油器,减少了阻力,加快了旋转速度,增加了油气分离效果。
3.过滤系统:先进的磁性过滤器;用于吸油过滤,滤除油介质中的固体颗粒及微细铁性物质,有效控制工作介质的铁性杂质污染度。
4.滤芯过滤器;选用美国,德国、英国全进口滤芯,多级精密过滤,逐级加密技术能阻挡微细杂质,纳污量大,可反复清洗使用。
5.加热系统:采用国际 -进不锈钢加热器及低温技术等,优异的抗腐蚀性能、热稳定性、抗粘性能、绝缘性、化学阻抗性和耐磨性安全可靠的加热系统,具有升温快、加热均匀等多重功能。
6.输油系统:采用美国进口希赫油泵-斯特林流体系统技术,特殊材质与特有的性能曲线保证了油流决不会引起间隙放电产生乙炔的问题,在油处理工艺与设备性能上处于领先水平。

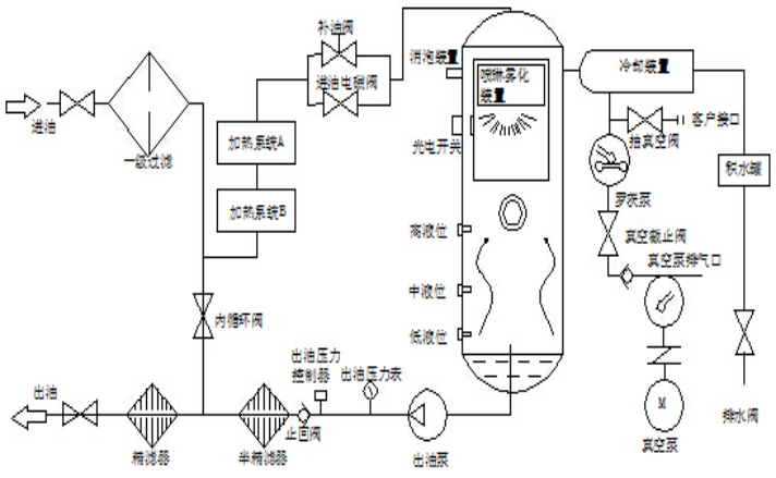
四.工作原理及流程示意图、电路图
4.1.工作原理:
真空滤油机根据减压分离,分子吸附、真空干燥、机械精密过滤原理。真空滤油机为单独的一台整机,无任何附属机械设备,利用水的饱和温度曲线和真空干燥原理进行立体的、多层面的快速高效油水分离技术,多级大通量深层次精密过滤技术,经处理后的油品达到国标使用标准。
五.技术指标及参数
1.设备名称:绝缘油双级真空滤油机
2.规格型号:ZL-JS50
3.介 质:变压器绝缘油
4.流 量:50L∕min
5.电
源:380V±10%50Hz±10三相四线制
6.加热功率:60KW
7.总 功 率:68KW
8.破乳化度≤15min
9.工作极限真空度-0.08~0.099Mpa(90000Pa)
10.工作温度: 20~65℃(智能调节)
11.工作压力:≤0.5 Mpa
12.过滤精度: ≤1μm
13.噪音:≤80dB
14.连续工作时间:≥ 168h
15.平均无故障时间:≥ 20000h
16.进出管径: DN38/DN38
17.运行方式: 连续在线或间断,正压或负压均可运行。
18.安装方式:移动式或固定式
19.设备外形尺寸:长1560mmX宽950mmX高1685mm.(随设备型号而定)
20.设备净重:0.78t
21.材质:过油部分不锈钢
处理后油质指标:
1.械杂质(%):无(检验方法GB/T511)
2.残余水分≤5-10PPM
3.残余气体≤0.01%
4.净化洁度NAS 5-6级
5.酸值≤0.02mgKOH/g
6.耐压值:65-80KV
7.氧化物脱除率达99.5%以上
六.用前准备及检查
6.1.真空滤油机的各部件在出厂前已经过调试运行试验,运到使用现场时须检查各部件是否完好无损。检查油泵与油泵电机连接轴是否同心、是否有松动现象,用手扳动油泵连接轴处查看是否有卡轴现象(如有此现象应立即校对油泵连接轴,直至校正后方可使用)。检查真空泵与真空泵电机皮带盘是否是一条直线,是否平行,有无错位现象,皮带松紧是否适中(如有此现象应校正后方可使用)。
6.2.将设备推动使用现场,真空滤油机安放平稳,试转检查不能有摇摆、震动。进油口接通机组油箱放油口,出油口接通机组油箱进油口。
6.3.准备符合该设备功率及电流的电缆电线(三相四线),真空滤油机接好电源(三相四线)及地线,滤油机上的配电柜以及油泵、真空泵、罗茨泵、加热管、接线处应进行检查,确保连接牢固、绝缘可靠。
七.控制柜操作说明
7.1.控制柜外部接线见电器接线图,从电控柜的左下侧入孔接入380V交流电(三相四线),控制柜外壳要可靠接地。
7.2.合上总电源开关,控制面板上电源指示灯亮。
7.3.加热器分两组加热,温度自由调节,当油温达到设定温度时,加热器自动关闭。
7.4.须加热时,待油流正常方可。
7.5.停止运行后断开总电源开关,锁上控制柜门。
八.运行操作
8.1操作步骤:
8.1.1.将滤油机安放平稳,接好电源,连接好进出管道,检查外接电源是否正确,所接的电源电缆是否能满足滤油机容量要求。
8.1.2.首先关闭所有阀门,然后开启真空泵,待真空度达到(-0.08Mpa)在打开进油阀,当油液进入真空罐内在一定的油位时,打开出油阀门,启动排油泵,油泵启动前必须先打开出油阀,否则会产生强大的压力造成设备不必要的损伤。(如出油不畅要进行排空气)。
8.1.3.随着真空度的提高,使真空度在-0.08~-0.096Mpa之间,调节进油量。
8.1.4.当油液循环正常后,即可打开加热器,将温度设定在55~65℃也可视油中水分而定。
8.1.5.当真空滤油机在工作一段时间后,由观察窗处观察无油沫以及油液呈透明清亮时即可在取样口取样化验。
8.2使用说明:
8.2.1.本机作业时,环境温度应在-5~45℃范围内。
8.2.2.使用现场地,海拔的高度的高低会直接影响本机的真空度,海拔越高真空越低(负值)。
8.2.3.对发电机组油箱进行处理时,应先将油箱底部的沉淀水放掉后再连接管子,否则沉淀水进入滤油机内并造成二次污染。
8.3停机:
8.3.1.当油处理完毕或中途停止运行时:先停加热器,继续进油3-5分钟后,关闭进油阀门、关闭真空泵同时解除真空,待真空罐内排油完毕,关闭排油泵同时关闭出油阀。
8.3.2.打开冷却器下端积水罐阀门,放掉里面的残油或水,注意放后要关阀门,以便下次使用。
8.3.3.若遇紧急情况,则可按下紧急停机按钮,整机设备就会 -断电(这时应同时关闭管路阀门,以防进油太多);如要开机,必须按顺时针旋转紧急停机按钮,方能开启一切控制按钮。
8.4注意事项
8.4.1.真空泵工作时,应注意油标显示的油液情况,(油液应在油标线上),真空泵油中水分较多时,应及时更换。
8.4.2.运行中发现积存在储水器中的积水满时,可手动操作放水阀实施放水。
8.4.3.当冷却器液位管上显示有凝结水时,须及时排出(关闭滤油机,解除真空,然后打开冷却器下端的阀门,将凝结水放掉)。
8.4.4.运行中随时注意真空泵及相应的运行噪声是否正常,如异常应立即排除。
8.4.5.当进油量不足时应停机检查,初滤芯、二级过滤芯是否被杂质堵塞,若被杂质堵塞,初滤芯,二级过滤,三级过滤拆出清洗。
8.4.6.本机停置不用时,应将真空泵油放尽,注入新油。在冬季特别注意,放净真空泵内和水箱内的水,否则要冻坏真空泵和积水箱。
九.安全、维护、保养。
9.1.本机必须实施保护性接地。
9.2.保持滤油机的清洁,防止杂物进入。
9.3.真空泵的使用及维护,请参考真空泵说明书。
9.4.油泵的使用及维护。
9.5.真空泵润滑油采用(100#)真空泵油。
9.6.加热器内无油流动时,不允许通电加热,当观察其真空罐液位即进出油达到平衡后方可加热。
9.7.真空滤油机系统若工作压力达0.5Mpa时,必须清洗或更换出油过滤器芯。
9.8.初滤芯需经常拆下清洗以保护清洁,避免堵塞造成进油不足或压力过高。
9.9.维护应记住零件装配位置,紧固件应紧固无松动。
9.10.运行时,对系统管道、阀门和电动机等应随机检查。
9.11.开机前检查电机旋转方向是否与要求相同,并确认无卡阻、松动现象。
9.12.操作本机时,必须结合实物详细阅读本机使用说明书。
9.13.本机停置不用时,应将真空泵油放尽注入新油,同时出油阀门,将存油放尽。在冬季特别注意,放净真空泵内和水箱内的水,否则要冻坏真空泵和积水箱。
9.14.在没有堵塞情况下1-3个月更换滤芯或清洗,同时排空壳体内脏油,洗净内部。
地址:重庆市沙坪坝区覃家岗镇新桥村石梯沟社幸福小区
销售部:023-65217597
技术部:(86)13350355997
023-65217916
售后部:023-65217916
传 真:023-65217916
QQ: 2904490491
邮箱: KQGY668@163.com